Датчик давления Д210-11-11
✓ Сертифицированное оборудование
✓ Гарантия надежной эксплуатации
✓ Контроль качества на каждом этапе
✓ Современное оборудование
✓ Быстрая отгрузка
Основные параметры :
Условный проход , мм: 9
Давление ном., МПа: 1,5-10
Масса, кг: 0,2

Датчик-реле давления Д210-11 предназначен для использования в автоматизированных и автоматических системах контроля, управления и регулирования давлений жидкостей, паров и газов, применяемых в холодильном оборудовании и аналогичных установках. Реле рассчитано на работу во взрывозащищённых помещениях в умеренном климате при температуре окружающей среды от минус 40 до плюс 50 °C и при атмосфере типа 2 по ГОСТ 15150-69.
Данные технические характеристики
Реле спроектировано для установки на щитах. Выпускается в двух модификациях по заказу: модификация 1 — с зоной возврата (зоной нечувствительности),направленной в сторону снижения давления контролируемой среды относительно уставки срабатывания; модификация 2 — с зоной возврата, направленной в сторону повышения давления контролируемой среды относительно уставки срабатывания. Для диапазонов уставок срабатывания от минус 0,04 до плюс 0,25 МПа изделия выпускаются исключительно в одной модификации.
Основные параметры реле соответствуют данным таблицы 1 при следующих условиях: плавное изменение управляемого давления со скоростью не более 0,5 МПа/мин; температуре окружающей среды 20 ± 5 °C; относительной влажности 30–80%; атмосферному давлению 0,084–0,107 МПа; рабочее положение реле — вертикальное, датчиком вниз.
Реле сохраняет работоспособность в следующих условиях: температура окружающей среды от минус 40 до плюс 50 °C; относительная влажность воздуха до 80% при 35 °C; вибрация по ГОСТ NX 12997-76 в диапазоне 5–80 Гц и амплитуда смещения до частоты перехода 0,15 мм, амплитуда ускорения для частоты выше частоты перехода 19,6 м/с^2.
Сопротивление электрической изоляции относительно корпуса не менее: 20 МΩ при 20 ± 5 °C и влажности до 80%; 1 МΩ при 35 °C и влажности (95÷3)%. Коммутируемая мощность контактов: 30 Вт в цепях постоянного тока при 110/220 В; 300 В·А в цепях переменного тока при 220 В частотой 50/60 Гц; 150 В·А в цепях переменного тока при 380 В 50/60 Гц или 440 В 60 Гц. Масса реле не превышает 0,7 кг.
Установка и подготовка к работе
При получении реле проверить целость упаковки: в случае повреждений упаковки составить акт и обратиться с претензией к перевозчику. При отрицательных температурах распаковку проводить в отапливаемом помещении после предварительного прогрева примерно 3 часа. Если изделие находилось на складе более полугода, рекомендуется проверить сопротивление изоляции и основные параметры срабатывания и зоны нечувствительности по методике.
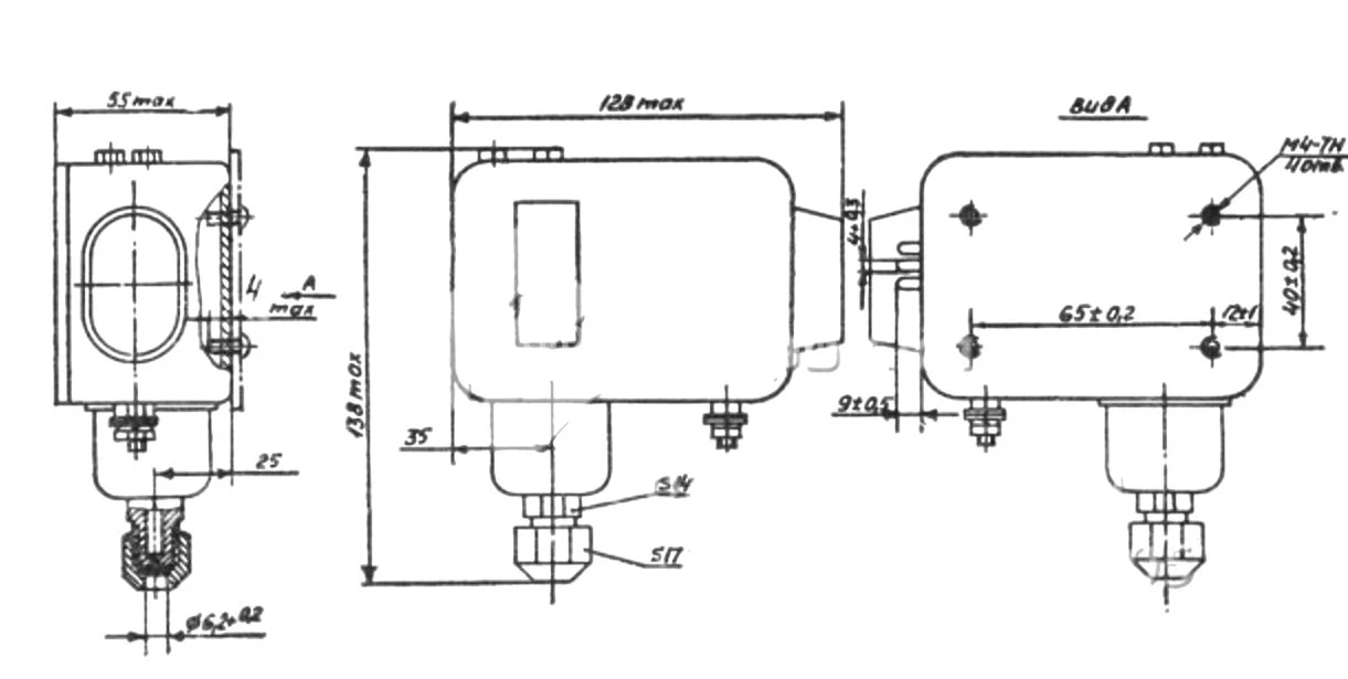
Место установки должно быть удобным для монтажа, демонтажа и обслуживания. Монтаж реле выполняется так: закрепить реле на щите в рабочем положении; снять заглушку (при отвинчивании гайки удерживайте штуцер датчика ключом); развальцевать трубопровод управляемого давления диаметром наружного 6 мм, накинув на трубопровод накидную гайку; надежно затянуть гайку, удерживая штуцер другим ключом, обеспечить герметичность; заземлить реле крепежными элементами 13 (см. рис. 1). В качестве электропроводки допускаются кабель или провода с внешним диаметром изоляции не более 4 мм. Подключение электропроводки выполнять только при обесточенных цепях. Перед подключением оголённые жилы следует опаять припоем ПОС-61 по ГОСТ 21930-76 с применением бескислотного флюса. Переключатель реле имеет три провода, подключаемые к клеммам 1, 2 и 3. Сочетание контактных пар обеспечивает замыкание в соответствии со схемой.
Техническое обслуживание
Обслуживание состоит в проверке сопротивления изоляции, контрольных погрешностей срабатывания и зоны возврата (зоны нечувствительности) и при необходимости — поднастройке реле. Проводить техобслуживание в рамках регламентных работ на установках по такой последовательности: выполнить внешний осмотр; проверить сопротивление изоляции; настроить уставки срабатывания и зоны возврата, определить давление в момент срабатывания и возврата с учётом требований. Контроль срабатывания и возврата осуществлять по контрольным лампочкам, подключённым к клеммам реле. Давление определять по манометрам или вакуумметрам класса точности не грубее 0,6 и верхним пределом измерения: 0,4 МПа — для проверки уставок до 0,25 МПа; 1 МПа — для проверки до 0,8 МПа; 1,6 МПа — для до 1,2 МПа; 2,5 МПа — для до 2 МПа. При несоответствии основных погрешностей срабатывания и зон возврата реле следует изменить настройку по шкалам, если возможно. В случае невозможности поднастройки или при несоответствии сопротивления изоляции реле должно быть заменено. Во время обслуживания нельзя производить какие-либо операции с переключателем, нарушать контровку деталей и разбирать реле.