Гидроклапан предохранительный У4610.33А
✓ Сертифицированное оборудование
✓ Гарантия надежной эксплуатации
✓ Контроль качества на каждом этапе
✓ Современное оборудование
✓ Быстрая отгрузка
Основные параметры клапана:
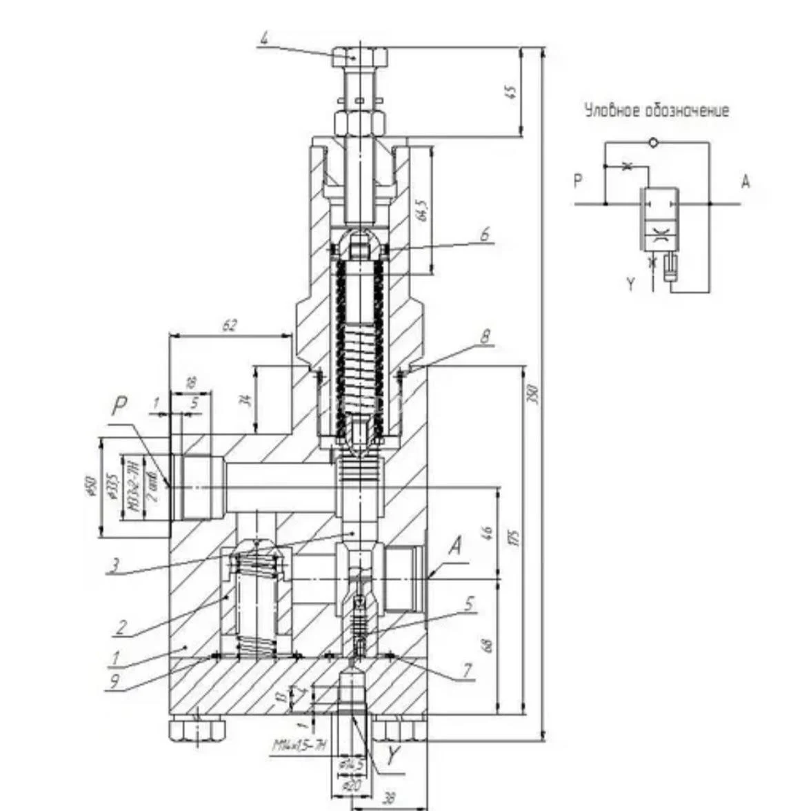
Диаметр условного прохода - 20 мм
Давление нагнетания ном. 25 МПа
Расход рабочей жидкости ном. - 180 л
Тип монтажа : резьбовой

Клапан тормозной У4610.33А является составной частью гидравлической системы автокрана и используется на автокранах российских производителей, таких как Галичанин и Челябинец. Он отвечает за корректную работу гидросистемы грузовой лебедки и гидроцилиндров поворотной рамы, а также предотвращает самопроизвольное задвижение гидроцилиндров. При незначительных повреждениях этот клапан можно отремонтировать и отрегулировать.
Клапан У4610.33А, также известный как тормозной клапан или аналог КТО 20.3-Т 02/08-УХЛ1, предназначен для поддержания определенной нагрузки на рабочие элементы. Он обеспечивает торможение в одном направлении и свободное движение в обратном. Этот клапан чаще всего используется в дорожно-строительных и коммунальных машинах, а также в приводах механизмов кранов, экскаваторов и погрузчиков. Его часто устанавливают на выходе из гидроцилиндра.
Гидроклапан тормозной У4610.33А регулирует параметры потока жидкости в гидросистеме грузовой лебедки, телескопирования или подъема стрелы автокрана, обеспечивает равномерное перемещение рабочих органов и защищает гидропривод от перепадов давления, превышающих установленные нормы. Кроме того, он защищает гидропривод от избыточного давления и обеспечивает фиксацию положения рабочих органов.
Тормозные клапаны У4610.33А устанавливаются в системах подъема и опускания грузов автокранов, крановых машин, экскаваторов с пневмоколесным ходом, автопогрузчиков и других самоходных и стационарных машин. Их основная функция заключается в предотвращении противообгонного скоростного режима, когда нагрузки действуют в направлении, совпадающем с вращением двигателя. Гидроклапан устанавливается на выходе из гидроцилиндра.
Управление тормозным клапаном происходит от гидросистемы, питающей гидроцилиндр. Открытие гидроклапана зависит от управляющего давления, которое обратно пропорционально внешней нагрузке. В результате скорость опускания исполнительного механизма, такого как стрела крана или грузоподъемная платформа, остается относительно постоянной. В корпусе гидроклапана имеется золотник, который удерживается в закрытом положении пружиной. Усилие этой пружины регулируется с помощью регулировочного винта. Для демпфирования колебаний золотника в некоторых вариантах конструкции применяется контрбаланс.