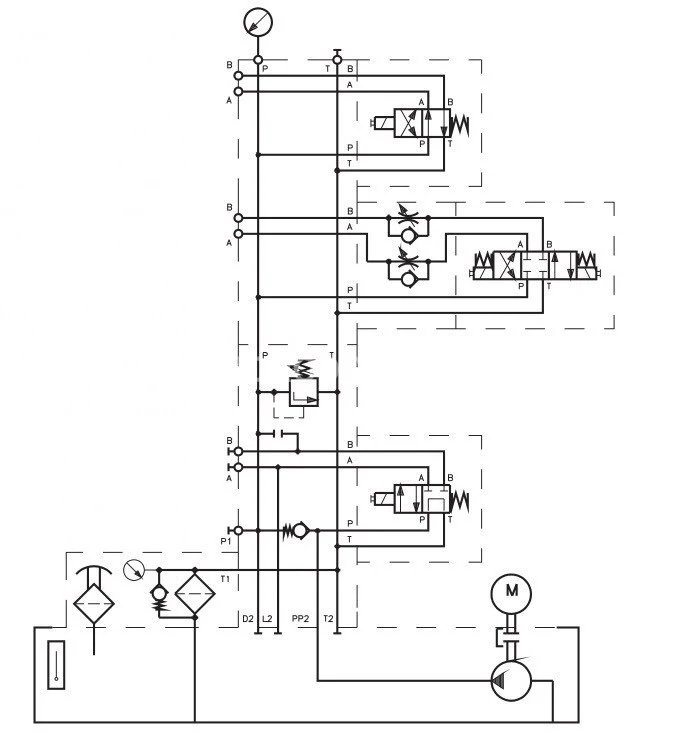
Гидростанция SA4-250H-871-05-99 (871-0599/34) ARGO Hytos
✓ Сертифицированное оборудование
✓ Гарантия надежной эксплуатации
✓ Контроль качества на каждом этапе
✓ Современное оборудование
✓ Быстрая отгрузка
Технические характеристики:
Трехфазные двигатели мощностью, кВт: 7,5
Объем бака, л: 250
Расход, л./мин: до 50
Размер электродвигателя: 90, 100, 112, 132
Масса, кг:



Гидростанции любой сложности благодаря модульным элементам
Объем бака варьируется от 10 до 250 литров
Шестерённые или аксиально-поршневые насосы, широкий диапазон расхода, насосы могут быть размещены наружу или погружённо.
Разные сочетания давлений и расходов
Вертикальная или горизонтальная модульная компоновка гидросистем
Возможность соединения до 8 секций монтажных плит
Конструкция и комплектующие по техническому заданию заказчика
Функциональность
В данном каталоге приведена общая техническая информация для подбора и заказа стандартных исполнений гидравлических станций.
Таблица позволяет выбрать нужную конфигурацию станции (емкость бака, тип насоса, расход, давление, мощность электродвигателя, тип предохранительных клапанов и т.д.). Если подходящего решения вы не нашли, свяжитесь с нами.
Мы можем предложить
специальные исполнения баков, удалённый контроль компонентов системы, схемы гидроприводов с двумя питающими насосами, специальные компоненты и т.д. По запросу можем поставить отдельные компоненты. Включённый в каталог опросный лист поможет определить ваши требования к гидростанции. При запросе приложите схему, которую нужно реализовать, необходимые параметры и расположение присоединительных портов.
Таким образом, чтобы предложить вам станцию, полностью удовлетворяющую ваши требования, необходимо знать как можно больше о вашей гидросистеме.
Определяется по таблицам 1 и 2–5 в зависимости от расхода и давления, номинального объёма насоса, а также мощности и оборотов электродвигателя. Эту информацию нужно занести в опросный лист вместе с данными о напряжении сети и частоте тока, типе штекера, климатическом исполнении и т.д.
Таблицы также содержат информацию о базовых габаритах привода: диаметр фланца и высота электрического мотора, включая запрос.
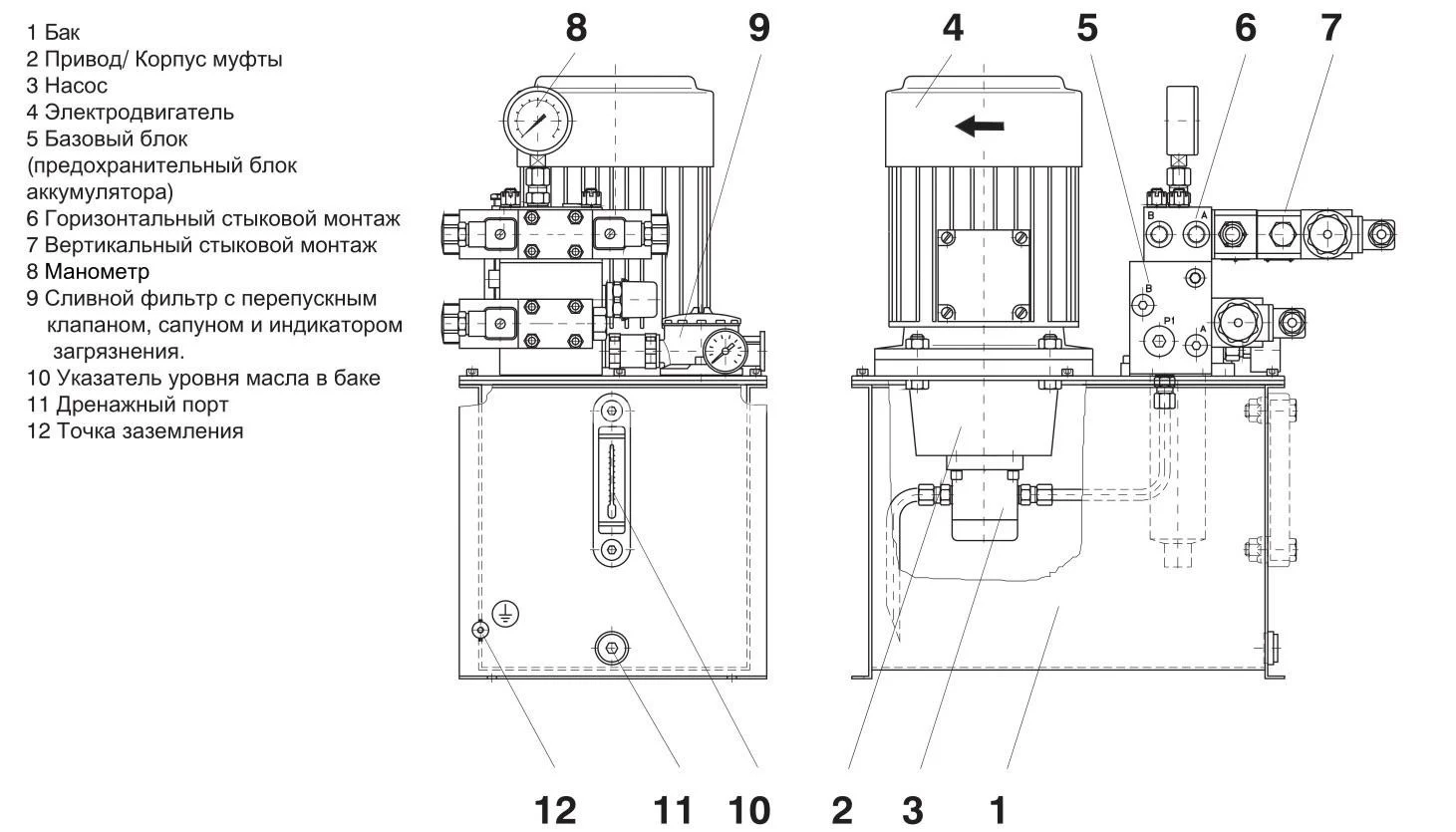
Расположение привода
Вертикальное — для всех приводов с шестерёнными и плунжерными насосами с регулированием по давлению (рис. 2 и 3).
Горизонтальное — только для специальных приложений после консультаций с нами.